
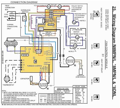
Ducane furnace wiring diagram for humidifier. That means youre going to enjoy reliable worry free heating and cooling today and long into the future. It shows the parts of the circuit as simplified shapes as well as the power and also signal links between the gadgets. Trion g200 humidifier wiring to ducane furnace now if i turn on the humidifier it seems to over ride the programmable thermostat and keep heating the house beyond the set point. Unsubscribe from ac service tech llc.
A wiring diagram is a simplified traditional photographic representation of an electrical circuit. There are two wires entering the furnace red and white from the humidifier as well as wires from ac and thermostat. A flood damaged furnace is extremely dangerous. The furnace area must be kept clear and.
Your furnace fan is designed to run at its fastest speeds during the summer when the ac is running so the coolness of the ac is even helping to reduce the natural evaporating that may occur and introduced water to the humidifier is more likely to be pulled into your duct work by the suction created by a fast spinning blower causing rust and mess. For more information about ducane heating and cooling systems or to find a ducane dealer in your area please contact our customer service team today. Ac service tech llc. A qualified service agency should be contacted to inspect the furnace and to replace all gas controls control system parts electrical parts that have been wet or the furnace if deemed necessary.
Attempts to use the furnace can result in fire or explosion.